Miniature du produit Manuel de l'utilisateur

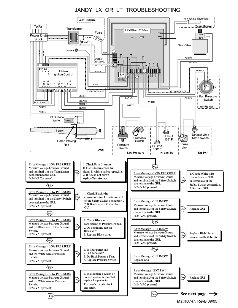
Manuel de l'utilisateur : JANDY LX LT chauffage

JANDY Jardin et extérieur Chauffage

De quoi avez-vous besoin ?

En validant, je déclare accepter sans réserve les Conditions Générales et la Politique de confidentialité de wenony.be. En validant les informations, je confirme commander un contrat WeNony Premium au tarif de 0,90 € le premier mois, puis au tarif de 49,00 € par mois avec un engagement de 12 mois. Je confirme être habilité à engager l’entreprise dans ces conditions.

Présentation de la notice : Manuel utilisateur Chauffage JANDY LX LT

Recherchez parmi les 2 pages de la notice : Manuel utilisateur Chauffage JANDY LX LT pour trouver les informations qu'il vous manque. Vous ne trouvez pas les réponses à vos questions ? Réservez une vidéo assistance en moins de 2 minutes.

Caractéristiques

Marque JANDY
Modèle LX LT
Catégorie Jardin et extérieur
Type de produit Chauffage
Nombre de pages 2 Pages
Type de fichier
Page / 2
Page n°1 - Manuel utilisateur JANDY LX LT